1: Polarity is reversed. 2: Boost. 3: Buck. Automatic calculation of peripheral component parameters for three typical circuits
Instructions:
Just enter the parameters you want in the left middle box and click the "Calculate and refresh the circuit diagram" button.
It can automatically give all relevant peripheral component parameters and corresponding standard circuit drawings, making the design dc-dc circuit intelligent and efficient.
About warning:If the parameter you entered exceeds the limit of 34063, it will automatically pop up a warning window to remind you to change them.
Special input: To design a polarity reversal circuit, add a negative sign in front of the input or output voltage number, such as -5v.
|
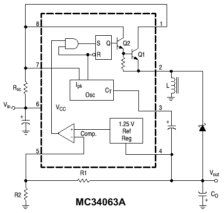
This is an integrated circuit for dc-dc power conversion, which is widely used and is cheap and easy to use.The polarity reversal efficiency is up to 65%, the boosting efficiency is up to 90%, and the step-down efficiency is up to 80%. The conversion efficiency is proportional to the operating frequency filter capacitor. In addition, when the output power does not meet the requirements, such as >250 ~ 300ma, the current can be expanded by the external power expansion tube method, bipolar or mos type expansion tube can be used, calculation formula and other parameters and their meanings See the bottom part for details. |
The nominal meaning of the peripheral components and their valuesCalculation formula:
Vout(Output voltage)=1.25V(1+R1/R2)
Ct(Timing capacitor):Determine the internal working frequency.Ct=0.000 004*Ton(Working frequency)
Ipk=2*Iomax*T/toff
Rsc(Current limiting resistor):Determine the output current.Rsc=0.33/Ipk
Lmin(Inductance):Lmin=(Vimin-Vces)*Ton/ Ipk
Co(Filter capacitor):Determine the output voltage ripple factor,Co=Io*ton/Vp-p(Corrugation coefficient)
Fixed value parameter:
Vces=1.0V ton/toff=(Vo+Vf-Vimin)/(Vimin-Vces) Vimin:Minimum value when the input voltage is unstable
Vf=1.2V Fast switching diode forward voltage drop
Other manual parameters:
| Parameter name | Symbol | Unit | MC34063(American Motorola) | CW34063(Domestic) | IRM03A(Sharp Corporation of Japan) |
| Input voltage | Vin | V | 2.5~40V | 2.5~40V | 2.5~40V |
| Output voltage | Vout | V | 1.25~40V | 1.25~40V | 1.25~40V |
| Maximum output current | Iomax | A | 1.5A | 1.5A | 1.8A |
| Maximum operating frequency | f | kHz | 0.1~100KHZ | 0.1~100KHZ | 0.1~100KHZ |
| Power | P | W | 1.25W | 1.25W | 0.9W |
| Operating temperature | Ta | ° | 0~70° | 0~70° | 0~70° |
Note in practical applications:
1: IN4148 can be used for fast switching diodes. IN5819 must be used when high efficiency is required!
2:34063 can withstand the voltage, that is, the sum of the absolute value of the input and output voltage can not exceed 40V, otherwise it can not work safely and stably.
